rexresearch
rexresearch1
Giovanni MODANESE & Eugene PODKLETNOV
Impulse
Generator
https://www.youtube.com/watch?v=sH1p6Cn7ft4
Gravity-Superconductors Interactions: Theory and
Experiment by Giovanni Modanese\
Giovanni
Modanese
Evgeny
Podkletnov 


https://arxiv.org/abs/physics/0108005
https://inspirehep.net/literature/561029
Impulse Gravity Generator Based on Charged
YBa_2Cu_3O_{7-y} Superconductor with Composite Crystal
Structure
Evgeny Podkletnov, Giovanni Modanese
[ PDF ]
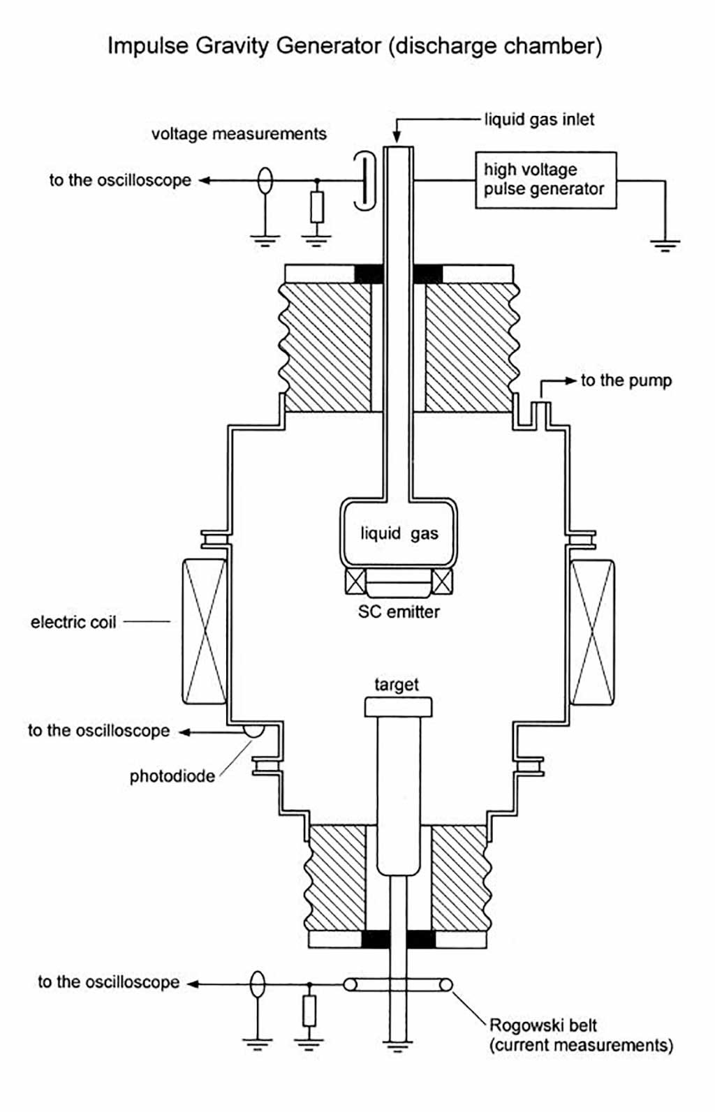
The detection of apparent anomalous forces in
the vicinity of high-Tc superconductors under non equilibrium
conditions has stimulated an experimental research in which the
operating parameters of the experiment have been pushed to
values higher than those employed in previous attempts. The
results confirm the existence of an unexpected physical
interaction. An apparatus has been constructed and tested in
which the superconductor is subjected to peak currents in excess
of 10^4 A, surface potentials in excess of 1 MV, trapped
magnetic field up to 1 T, and temperature down to 40 K. In order
to produce the required currents a high voltage discharge
technique has been employed. Discharges originating from a
superconducting ceramic electrode are accompanied by the
emission of radiation which propagates in a focused beam without
noticeable attenuation through different materials and exerts a
short repulsive force on small movable objects along the
propagation axis. Within the measurement error (5 to 7 %) the
impulse is proportional to the mass of the objects and
independent on their composition. It therefore resembles a
gravitational impulse. The observed phenomenon appears to be
absolutely new and unprecedented in the literature. It cannot be
understood in the framework of general relativity. A theory is
proposed which combines a quantum gravity approach with
anomalous vacuum fluctuations.
A Comparison Between the YBCO Discharge Experiments by
E.
Podkletnov and C. Poher, and Their Theoretical
Interpretations
Giovanni Modanese
[ PDF ]
Abstract -- Experimental results recently published
by C. Poher provide independent evidence for the anomalous
radiation emitted from YBCO electrodes under short, intense
current pulses previously reported by E. Podkletnov. The
generation conditions are somewhat different: lower applied
voltage, longer duration of the pulses, absence of a discharge
chamber. The microstructure of the emitter is also different in
the two cases. While Podkletnov's radiation beam is collimated,
Poher's beam is more or less diverging, depending on the emitter
type. In coincidence with the radiation emission Poher measures
a strong recoil of the emitter, with maximum momentum of the
order of 1 kg/m/s. We compare and discuss several details of the
experiments and give a brief outline of the proposed theoretical
explanations. We also report numerical simulations of the
maximum electromagnetic recoil force on a Josephson junction, as
a benchmark for a possible alternative explanation of the
recoil.
https://medium.com/predict/eugene-podkletnovs-impulse-gravity-generator-8749bbdc8378
Eugene Podkletnov s Impulse Gravity Generator
Tim Ventura
By subjecting a superconducting emitter to a 5 megavolt pulse of
electrical energy, Dr. Eugene Podkletnov claims to have created
an impulse gravity generator capable of punching
holes in concrete & deforming inch-thick steel plates. We
join him to learn more about the details of his experimental
claims and explore the physical principles behind his reported
results
Eugene, let s start out with a layperson s
summary of the impulse gravity generator that you
published a paper on with Dr. Giovanni Modanese. Can you explain
this experiment and its goals for us?
Tim, this experiment is a device I m calling the impulse
gravity generator , which utilizes a Marx generator discharge
through a superconducting emitter in a high-magnetic field to
create a wave in time-space with properties very close to
gravitational waves. The similarities are apparent enough that
we re almost positive it actually is a form of gravity.
Our experimental apparatus is complicated, but the principle is
simple. We have a typical high voltage discharge, typically up
to 2 million volts, and sometimes as high as 5 million volts. We
have a superconducting emitter, which has a two
We discharge the voltage through the emitter in the presence of
a high-intensity magnetic field, which leads to a very
interesting phenomenon. I can only describe it as a
gravitational impulse that propagates at high speeds over large
distances without losing energy.
These impulses can be directionally projected in any direction
in space, and they exert a large force on any object in the path
of propagation. We haven t uncovered the mechanism yet to
explain how this force is generated, but we understand the
engineering principles used to generate & control it.
I should point out that the impulse
gravity generator is very different than the rotating
superconductor experiments you conducted in the 1990's. In this
new experiment, you re using a stationary apparatus rather the
spinning disc in your previous research
https://1lib.sk/book/25620861/56267d/gravitysuperconductors-interactions.html
Gravity-Superconductors Interactions
Giovanni Modanese, Glen A. Robertson
[ PDF
]
Recent developments in gravity-superconductivity interactions
have been summarized by several researchers. If gravitation has
to be eventually reconciled with quantum mechanics, the
macroscopic quantum character of superconductors might actually
matter. This e-book attempts to answer one key question relating
to gravity research: Is it possible to generate gravity-like
fields by condensed-matter systems, in conditions accessible in
a laboratory? General Relativity and lowest-order Quantum
Gravity predict in this case very small emission rates, so these
phenomena can only become relevant if some strong quantum effect
occurs. This e-book is unique in its genre as it maintains a
careful balance between different techniques and approaches in
gravity and superconductivity research. It will be of interest
for researchers in General Relativity and gravitation theories,
in field theory, in experimental gravitation, in low-temperature
and high-temperature superconductivity and in more applied
fields such as telecommunications and beam propulsion
technology.
https://www.researchgate.net/publication/2167949_Evaluation_of_an_Impulse_Gravity_Generator_Based_Beamed_Propulsion_Concept
Evaluation of an Impulse Gravity Generator Based Beamed
Propulsion Concept
G. Modanese
[ PDF ]
Abstract
This paper analyzes the suitability of a beamed propulsion
concept having properties consistent with the impulse gravity
generator described by Podkletnov et al. [physics/0108005]. The
use of this propulsion concept for orbital maneuver,
Earth-to-orbit, interplanetary, and interstellar applications
based on presently available experimental results and theory is
considered, and areas for future research needed to better
characterize this phenomenon are discussed. A beam of radiation
or particles with the properties described for the impulse
gravity generator would appear to be an excellent candidate for
use in beamed spacecraft propulsion. Besides the usual benefits
of beamed propulsion, it would not need sails or other special
spacecraft components to function, could safely provide high
accelerations to delicate components, and might operate at
higher efficiencies than other beamed propulsion concepts.
https://www.researchgate.net/publication/305635303
DOI: 10.2514/6.2016-4988
Null-Results of a Superconducting
Gravity-Impulse-Generator
Conference Paper · July 2016
Istvan Lorincz, Martin Tajmar
[ PDF ]
It was claimed by Podkletnov and Modanese1 that a high voltage
discharge through a high-Tc superconductor produces a
gravity-like beam that can be measured using pendulums up to 150
m away from the apparatus. As this would be of interest for
countless different applications, among them a beamed propulsion
concept,2 it has drawn a lot of attention. Recently Poher3 and
Schroeder4 designed their own experimental setup to replicate a
similar effect. In these experiments similar results were
reported while using a high current direct discharge through a
high-Tc superconductor. Additionally to the emitted gravity-like
field that was measured with an accelerometer inside a
Faraday-shield in close proximity of the superconductor, Poher
also measured a mechanical impulse during the discharge. We
previously performed two small scale experiments,5 with the
objective to replicate the reported results and to gather
experience. We successfully replicated the mechanical impulse,
but we could not generate repeatable gravity like signals. Since
our previous results were inconclusive we decided to increase
the impulse energy by at least an order of magnitude. We
achieved this by replacing our previous capacitors5 and their
charging sub-system, reaching a theoretical maximum impulse
energy of up to 0.25 MJ. Our first objective within the present
series of experiments was to exclude the most important error
source, which was the emitted electromagnetic pulse that greatly
influenced the sensors and data acquisition systems. After this
was achieved we investigated the cause of the mechanical
impulse, which led eventually in every case to the destruction
of the emitter and its support. We could measure no acceleration
change during the discharges within our 3σ limit of ±48 μg and
thus setting a new lower limit for similar effects.